jr7cwk;lavo

▼NiMH電池>内部抵抗の測定回路

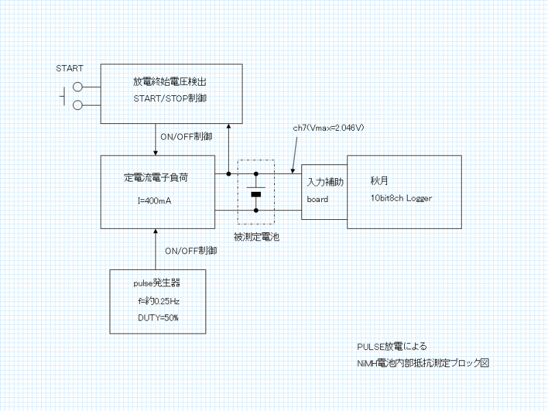
 製作した回路を具体的に説明する。
 図はblock図。(詳細回路図は作図中)

・放電の負荷
 放電回路のベースはOPAMPによる定電流回路である。
 充電式電池の放電評価は、1Ωの抵抗負荷を使用するケースが多いが、定電流負荷のほうが処理が簡単になる為である。
(内部抵抗を測定するには電流値が必要になるので、抵抗負荷の場合は実際の電流の測定が必要になる。定電流負荷だとそれが不要となる。)


・pulse発生
 pulse放電の為のpulse発生はTimmer ICであるLMC555を使用し、約4秒周期,duty比50%のpulseを発生、定電流回路のVrefを制御している。

 なお、測定に使用するLoggerの仕様(1sec間隔でしかDataが取得出来ない)から、低い周波数が必要な為、C-MOS版のTimmer ICを使用した。

※LoggerのPICよりON/OFFを制御させて測定するのが理想だが、PICのprogramming技術を持ち合わせていない為、このような方法としている。


・放電終始電圧検出/放電制御
 NiMH電池は過放電させると寿命を縮めてしまう為、電池電圧を検出し、電圧が低下したら放電をstopさせる必要がある。

 OPAMPにて電池の電圧を検出し、R-S FFにより放電START/STOP制御を行う回路を設けた。

・電池電圧の記録
 電池電圧の記録は、秋月電子の「10bit8ch DataLogger」を使用した。
 但し、入力回路はfull scaleが2.046V(1023として記録)になるようにしている。

 測定した結果はPCに転送後、excellに読み込ませ、下式により内部抵抗を計算させる。
 Rbatt=(Voff-Von)/Iload

Rbatt:内部抵抗,Voff:負荷OFF時の電池電圧,Von:負荷ON時の電池電圧,Iload:負荷電流(ON時)


※pulse発振とLog Timmingの同期がとれていない為、10点分の電圧の最大値をVoff,最小値をVonとして処理している。


●画像 ( )
●2014.05.11
●cwk
編集


コメントを書く
記事へ
HOME

copyright/jr7cwk

powered by samidare